
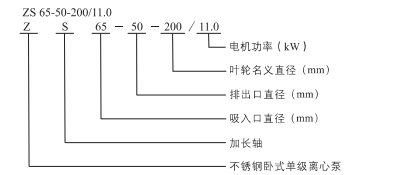
>蝸殼水體與水脹成型工藝,保障卓越水力性能
>套軸直連傳動,穩(wěn)定高效
>全不銹鋼過流部件,清潔無污染,更具耐腐性能
>供水:水廠過濾、輸送及分區(qū)送水和主管增壓
>工業(yè)增壓:流程水系統(tǒng)、清洗系統(tǒng)
>工業(yè)液體輸送:鍋爐給水、冷凝系統(tǒng)、冷卻和空調系統(tǒng)、機床配套、弱酸堿輸送
>水處理:蒸餾系統(tǒng)或分離器、游泳池等
>農田灌溉、醫(yī)藥衛(wèi)生
下列說明適用于樣本所示的曲線 >所有曲線都是基于電壓為3x380v,電機在恒速2900rpm或2950rpm時的測量值 >試驗用介質為溫度在20℃,不含有任何固體雜質的清水
>介質溫度:-20℃至+100℃ >環(huán)境溫度最高+40℃ >最高海拔1000m >系統(tǒng)最高壓力10 bar
|
|